دبیر شبکه های مردم نهاد محیط زیست کشور مطرح کرد
بوی فساد در پس توده گاز متان جنوب تهران شنیده می شود
رکنا: دبیر شبکههای مردم نهاد محیط زیست کشور با اشاره به ردپای اقتصاد سیاه مافیای زباله در توده گاز متان جنوب تهران گفت: مشکل درون مراوداتی است که بین بخشهایی از شهرداری و مجموعههای مدیریت پسماند وجود دارد. همان گلوگاههایی که از این مسیر ثروت اندوزی میکنند اجازه نمیدهند سیستم اجرایی درست کار کند.
به گزارش رکنا به نقل از ایسنا، محمد الموتی، دبیر شبکههای مردم نهاد محیط زیست کشور در واکنش به گزارش ناسا درباره توده ۵ کیلومتری گاز متان در جنوب شهر تهران اظهار کرد: یکی از مسائلی بسیار عجیب درباره این گزارش، تکذیب شهرداری تهران است. شهرداری گفته است که اگر قرار بود چنین پدیدهای وجود داشته باشد چرا پیش از این درباره این موضوع صحبت نشده است؟ این در حالیست که پاسخ به این سوال بسیار ساده است. در تمام دنیا اعلام شده که سیستم طیفسنج جدیدی که راهاندازی و استفاده شده از یک تا دو ماهه گذشته شروع به کار کرده و مربوط به سال ۲۰۲۲ است. این قابلیت طبیعتا حتی سال گذشته وجود نداشته است چه رسد به سالهای قبل از آن. بدین جهت این ابزار، سیستم و فناوری جدید با تمرکز بر پیدا کردن نقاط داغ متان توانسته چنین کشفی را به جهانیان ارایه دهد.
وی افزود: متاسفانه آن چیزی که بدون این طیف سنج و چنین امکانی همواره در این سالها گفته میشد، اکنون زمینه و مرجع علمی نیز پیدا کرده است.
دبیر شبکههای مردم نهاد محیط زیست و منابع طبیعی کشور درباره واکنش شهرداریها خاظرنشان کرد: تکذیب این موضوع مسئلهای کارشناسی و فنی نیست. بهتر است به جای اینکه بهطور مستقیم بروز این پدیده را تکذیب کنیم، با احتیاط تا زمان بررسی و مشاهده اسناد جدیدتر اظهارنظر کنیم.
وی افزود: بخشی از اطلاعات گزارش ناسا انحصارا متعلق به این اداره کل است، اما اگر بتوان با مراودات علمی و از طریق مراجع علمی داخلی یا منطقهای درخواست کرد تا این اطلاعات در اختیارمان قرار گیرد به نتایج بهتر با بررسی جزئیات بیشتر میرسیم. ناسا تنها بخش اندکی را برای مطالعه در اختیار عموم قرار میدهد.
الموتی خاطرنشان کرد که اصل قضیه را نمیتوان تکذیب کرد، چه بسا تایید آن اکنون وزن بیشتری خواهد داشت.
الموتی با اشاره به میزان دپوی زباله در ایران بهویژه تهران گفت: به دلیل نوع زندگی ما ایرانیها، این میزان از دپوی زباله تر که درصد تر بودنشان بسیار بالا است قطعا گاز متان تولید میکند.
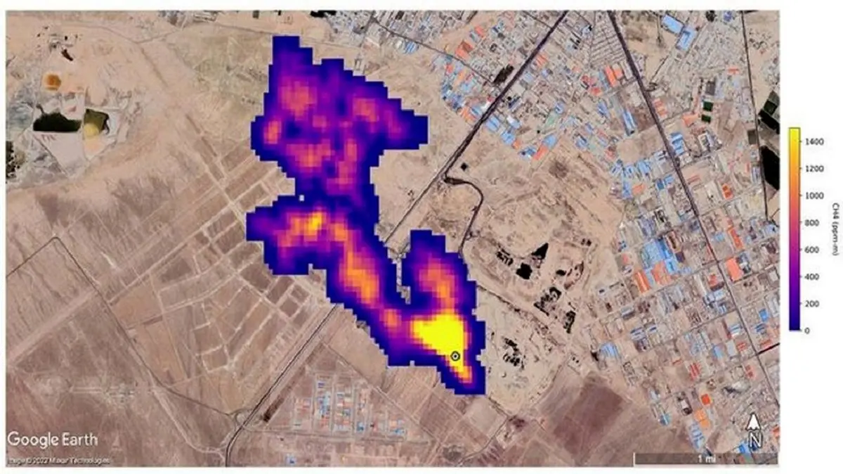
وی درباره مجتمع آرادکوه در جنوب شهر تهران اظهارکرد: این سایت ۶۰ تا ۷۰ سال است که کار میکند و فناوری جمعآوری و سوزاندن این گاز را نیز ندارد. بدین جهت مسلما این گاز خود را به شکل یک ستون ابر متانی به قطر ۵ کیلومتر نشان میدهد. به عبارتی این ستون رصد شده کاملا ادعاهای قبلی کارشناسان این حوزه را ثابت میکند.
این متخصص حوزه پسماند افزود: ضمن اینکه سازمان حفاظت محیط زیست نیز عملا این موضوع را پذیرفته است. دفتر مدیریت پسماند سازمان حفاظت محیط زیست برای ما به عنوان مرجع تخصصی این حوزه طبیعتا تایید این موضوع است این در حالیست که شهرداریها این موضوع را قبول نمیکنند.
توضیح مدیر مجتمع آرادکوه به رکنا: تولید برق از گاز متان در دستور کار شهرداری است
گفتنی است، حسین حیدریان، مدیر مجتمع پردازش و بازیافت زباله آرادکوه در مصاحبه ای در تاریخ 9 آبان به رکنا گفته بود که گزارش وجود ابر غول آسای گاز متان بر فراز آسمان جنوب تهران، خطری برای شهروندان ندارد و تولید برق از گاز متان در دستور کار شهرداری است.
حسین حیدریان ، مدیر مجتمع آراد کوه و معاون پردازش و دفع سازمان مدیریت پسماند شهرداری تهران در آن گفت و گو، با اشاره به اینکه در گزارش ناسا نوشته شده بود که جنوب تهران چنین ابری تشکیل شده است و کاملا مشخص نیست که این ابر دقیقا بالای آرادکوه باشد، گفت: در جنوب تهران، مراکز تولید گازهای گلخانه ای زیادی از جمله دامداری ها و مناطقی که پساب رها شده به باتلاق تبدیل می شود وجود دارد. با این وجود، منبع اصلی تولید گاز متان، پسماندهای آلی هستند که اگر دفن شوند و در شرایط بی هوازی قرار بگیرند، گاز متان تولید می کنند. با این وجود در آرادکوه، مواد آلی طی فرایند هوازی، به کمپوست تبدیل می شوند؛ یعنی کربن به جای متان، به دی اکسید کربن تبدیل می شود؛ بنابراین مدیریت اصلی در آرادکوه در راستای جلوگیری از تولید گاز متان انجام شده است.
وی در ادامه افزود: در اقدام بعدی، روی زباله ها، با کمپوست پوشش داده می شود. کمپوست، اکساینده متان است و اگر متانی هم از زباله ها متصاعد شود، آن را به CO2 می کند. این روزها دیگر مثل اوایل دهه هشتاد دفن مطلق نداریم؛ بنابراین دفن هم کاهش پیدا کرده است. با این وجود، در تمام دنیا، بالای مراکز دفن، غلظت متان نسبت به محیط اطراف بالاتر است. در گزارش ناسا هم چیزی حدود 15 صدم درصد یا در بالاترین شرایط 1500ppm متان را نشان می دهد.
حسین حیدریان، با تاکید بر اینکه گزارش ناسا، نیاز به بررسی دارد و برای آن دو علت تعریف کرد، گفت: ناسا، برای تشخیص گاز متان، روش طیف سنجی را انتخاب کرده است که برای اندازه گیری آلاینده های معدنی استفاده می شود. حالا اینکه چقدر ساختار متان شبیه آلاینده های معدنی مثل گرد و غبار است می تواند بر این گزارش تاثیر داشته باشد. دوم اینکه این روزها در تهران باد شدید و جرایانات هوایی افقی و عمودی زیادی داریم؛ بنابراین متان متفرق خواهد شد و اینکه در طول 5 کیلومتر ابری متراکم تشکیل شود، کمی دور از ذهن است که باز هم تایید یا تکذیب آن، نیاز به بررسی بیشتر دارد.
مدیر مجتمع آرادکوه گفت: از سویی دیگر، شهرداری تهران، در راستای کاهش تولید آلاینده ها، پیگیر است تا از مراکز دفن زباله، با استحصال گاز متان، تولید برق داشته باشد؛ یعنی با تولید گاز متان، سوزاندن آن و سپس تبدیل کردن آن به CO2 به تولید برق برسد.
حیدریان در پاسخ به اینکه این ابر گاز متان، چقدر می تواند برای شهروندان تهرانی خطرناک باشد، گفت: متان یک گاز آلاینده است و پیشگیری از ایجاد آن، تکلیفی است که اکثر کشورهای دنیا بعد از کنفرانس پاریس در راستای کاهش انتشار گازهای گلخانه ای آن را پذیرفته اند. این گاز بر تغییرات اقلیمی اثر گذار است و فقط اثرات گلخانه ای دارد. غلظت آن به قدری نیست که بتواند تهران را تحت تاثیر قرار دهد و فقط در حد فضای آرادکوه است.
وی در پایان در پاسخ به اینکه پروژه های MRF که قرار است در هشت پهنه تهران ایجاد شوند، چقدر می تواند در راستای کاهش تولید این گاز کمک کننده باشد، گفت: هدفگذاری MRF ها به گونه ای است که ورود زباله به آرادکوه را به زیر 10 درصد برساند. علاوه بر این پروژه ها، پردازش، فاینال سازی پسماند را مثل هاضم های بی هوازی، زباله سوزها، تولید آر بی اس و تولید سوخت از زباله های پلیمری در مبدا را خواهیم داشت.
ارسال نظر