رکنا در گفت و گو با معاون دفتر مدیریت پسماند سازمان حفاظت محیط زیست بررسی کرد
واکنش سازمان محیط زیست ایران به گزارش ناسا درباره ابرغول آسای متان در آسمان تهران / بزرگنمایی شده است
رکنا: معاون دفتر مدیریت پسماند سازمان حفاظت محیط زیست با پذیرش این مساله که امکان انتشار گاز متان از مجتمع پردازش زباله آرادکوه وجود دارد، گفت: در مجتمع آرادکوه پسماندهای عادی شهری و روستایی پذیرش می شود و وقتی این پسماندها دفع می شوند، احتمال تصاعد گاز متان در محل دفع آنها وجود دارد، اما این که طبق ادعای ناسا یک ابر غول آسا به طول 5 کیلومتر از این محل متصاعد شده باشد، بعید است.
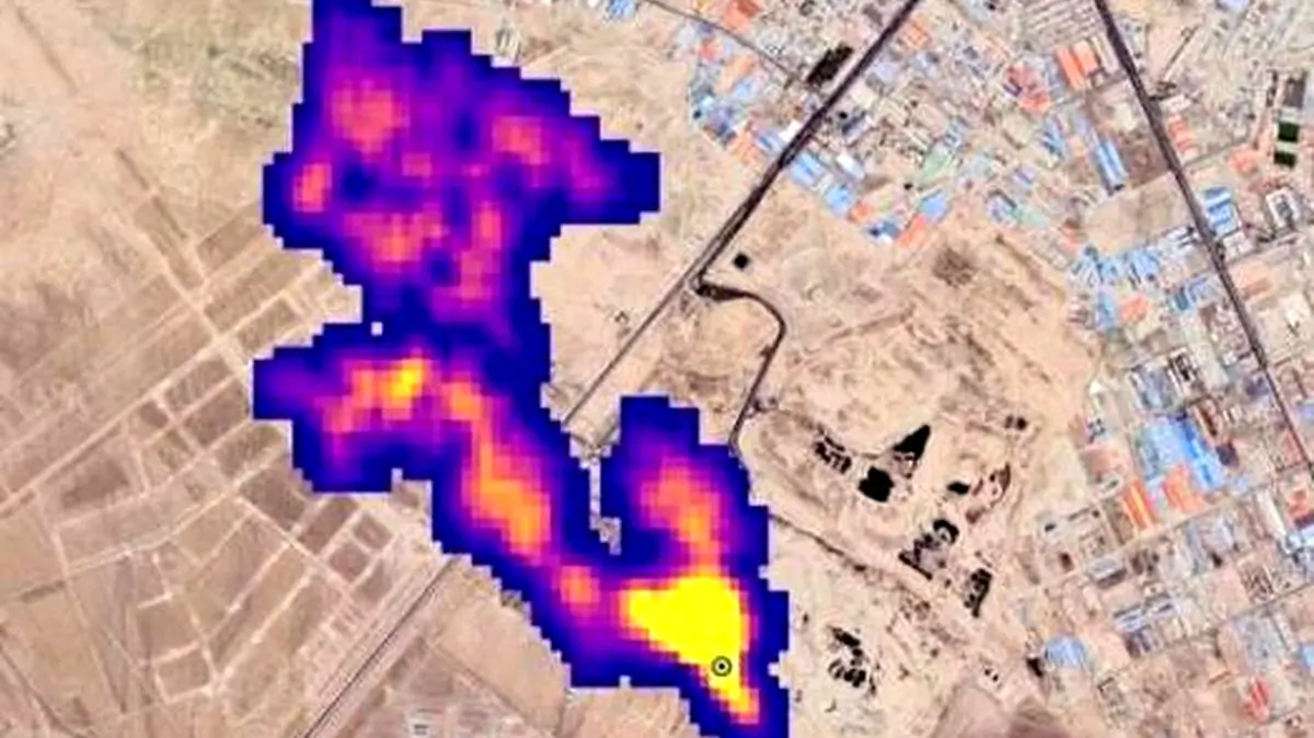
به گزارش خبرنگار اجتماعی رکنا، در روزهای اخیر، اداره کل ملی هوانوردی و فضای آمریکا (ناسا)، تصاویری ماهواره ای از گسترش متان به عنوان یکی از مهمترین گازهای گلخانه ای در جو زمین منتشر کرده که در آن حدود 50 نقطه از کره زمین به عنوان نقاط داغ منتشرکننده گاز متان معرفی شده است. مطابق گزارش ناسا، یکی از این نقاط داغ، توده ای از گاز متان به طول نزدیک به «پنج کیلومتر» در جنوب تهران است که به صورت یک ابرغول آسا بر آسمان جنوب پایتخت گسترده شده و به ادعای ناسا، مربوط به یکی از مکان های دفع زباله کلانشهر تهران است.
در این میان با توجه به این که مهمترین مجتمع دفن و پردازش زباله در پایتخت، مجتمع آرادکوه است، امروز مهدی عزیزی، مدیرعامل سازمان مدیریت پسماند شهرداری تهران در واکنش به گزارش ناسا گفته است که «خبری به ما رسیده است و با و دوستان دانشکده محیط زیست دانشگاه تهران و محیط زیست موضوع مطرح شده است. هنوز چیزی به صورت مکتوب، نه به ما رسیده و نه به آنها واصل شده است. موضوع در حد خبر است و نیازمند بررسی های بیشتر است.»
عزیزی همچنین درباره احتمال انتشار گاز متان در مجتمع آرادکوه توضیح داده است که «اقدامی که در کهریزک منجر به تولید گاز متان شود انجام نمی دهیم، ولی بحث پسماند تر وجود دارد که ما هوادهی را برای آن انجام می دهیم. محل های مختلفی در کهریزک وجود دارد که می تواند عامل این موضوع باشد، البته منوط به این است که تایید شود، البته هنوز گزارشی نداریم، گزارش باید مکتوب به ما اعلام شود.»
گاز متان از آرادکوه منتشر می شود، اما نه به اندازه ابر 5 کیلومتری
در همین راستا با توجه با ابراز بی اطلاعی مقامات شهرداری تهران درباره علت ایجاد گاز غول آسای متان بر فراز آسمان پایتخت، این موضوع را از پیام جوهرچی، معاون دفتر مدیریت پسماند سازمان حفاظت محیط زیست جویا شدیم و او نیز در پاسخ به خبرنگار رکنا گفت: در مجتمع آرادکوه پسماندهای عادی شهری و روستایی پذیرش می شود و وقتی این پسماندها دفع می شوند، احتمال تصاعد گاز متان در محل دفع آنها وجود دارد، اما این که یک ابر غول آسا به طول 5 کیلومتر از این محل در جو زمین متصاعد شده باشد، بعید است.
وی افزود: ما در حال بررسی مستندات مربوطه با همکاری سازمان شهرداری ها، اداره کل محیط زیست استان تهران و شهرداری تهران هستیم تا ببینیم دقیقا چه عواملی می تواند باعث انتشار گاز متان در آسمان جنوب تهران شده باشد. البته ممکن است گزارش ناسا صرفا یک ادعا باشد و مستند علمی دقیقی درباره آن وجود نداشته باشد.
بیشتر سایت های پردازش زباله کشور بالای 50 سال قدمت دارند
جوهرچی در پاسخ به این سوال که چرا ایران با استفاده از امکانات داخلی متوجه متصاعد شدن حجم عظیمی از گاز متان نشده و حالا انتشار گزارش ناسا، مسئولان را به بررسی موضوع وا داشته است، توضیح داد: ما ضوابط لازم برای تاسیس محل های جدید پردازش زباله در کشور را اعلام کرده و تاکید داشته ایم که باید در این محل ها، برای مقابله با تصاعد گاز متان لوله گذاری انجام شود؛ چراکه حتی می توان با جمع کردن گاز متان منتشرشده از این محل ها، از این گاز به عنوان سوخت استفاده کرد. ولی بیشتر سایت های پردازش زباله در ایران بیش از 50 سال قدمت دارند و طراحی های مهندسی لازم برای این گونه اقدامات در آنها انجام نشده و به همین دلیل است که می گوییم احتمال انتشار متان از مجتمع آرادکوه منتفی نیست.
وی در پایان تصریح کرد: موضوع ادعایی ناسا توسط سازمان محیط زیست و با همکاری نهادهای دانشگاهی در دست بررسی است و ما به زودی اعلام می کنیم که دقیقا چه عواملی باعث انتشار گاز متان از مجتمع آرادکوه می شود و حجم متان متصاعدشده از این محل چقدر است.
ارسال نظر