شناسایی یک ابر متان دیگر در ایران؛ این بار برفراز استان فارس !
رکنا: وبسایت بلومبرگ با همکاری شرکت جیاچجیست، مجموعهای از تصاویر ماهوارهای اختصاصی را منتشر کرده است که انتشار تقریبا آنی گاز گلخانهای متان را در سرتاسر جهان نشان میدهند.
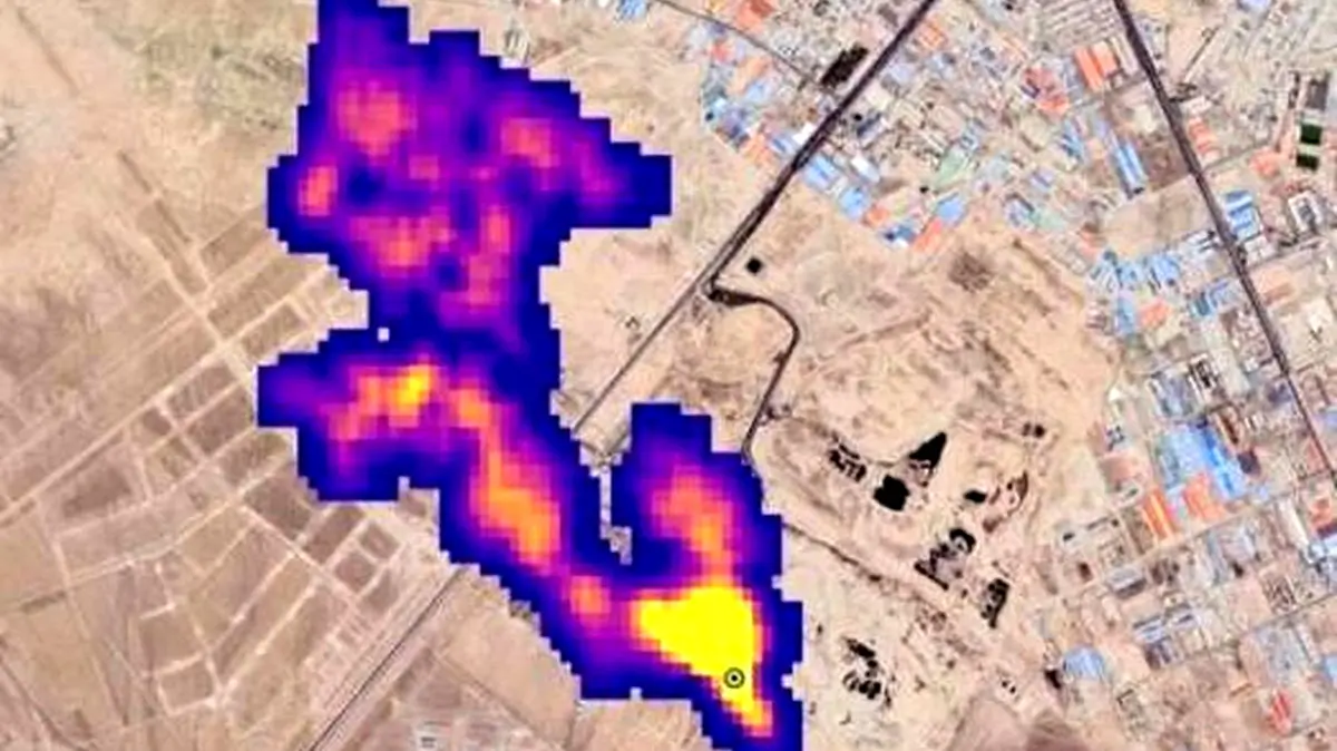
یکی از این نقاط انتشار متان در نزدیکی یک تاسیسات سوخت فسیلی در استان فارس در جنوب ایران قرار دارد. جیاچجیست تشکیل ابر متان را به بخش نفت و گاز مرتبط میداند و سرعت انتشار آن را در زمان مشاهده ۷۹۵ کیلوگرم در ساعت تخمین میزند.
براساس گزارش اخیر موسسه غیردولتی گلوبال انرژی مانیتور، شرکت ملی نفت ایران با اختلاف بیش از هر تولیدکننده انرژی دیگر در جهان متان منتشر میکند. این موسسه دریافته است که فقط ۳۰ شرکت سوخت فسیلی مسئول تقریبا نیمی از انتشار جهانی متان در بخش انرژی هستند.
متان به عنوان یک گاز گلخانهای قوی، جزء اصلی گاز طبیعی محسوب میشود و عامل تقریبا ۳۰ درصد از گرمایش زمین است. نشت متان میتواند درحین استخراج و حملونقل گاز طبیعی رخ دهد.
ارسال نظر