هشدار ناسا؛ ابر غول آسای گاز متان در آسمان تهران
رکنا: آژانس فضایی ایالات متحده ابزاری ساخته که به کمک آن منتشرکنندههای گاز مخرب متان را میتوان از فضا تشخیص داد.
به گزارش رکنا به نقل از شفقنا براساس گزارش الجزیره، دانشمندان ناسا با استفاده از ابزاری که برای مطالعه چگونگی تأثیر گرد و غبار بر آب و هوا طراحی شده است، بیش از ۵۰ نقطه داغ منتشر کننده متان را در سراسر جهان شناسایی کرده اند که می تواند به مبارزه با گازهای گلخانه ای قوی کمک کند.
وجود 50 ابر ساطع کننده متان در جهان
ناسا اعلام کرد که تحقیقات منبع گرد و غبار معدنی سطح زمین موسوم به (EMIT) بیش از ۵۰ «ابر ساطع کننده متان» را در آسیای مرکزی، خاورمیانه و جنوب غربی ایالات متحده از زمان نصب آن در ماه جولای در ایستگاه فضایی بینالمللی شناسایی کرده است.
نقاط داغ متان که به تازگی اندازه گیری شده اند – برخی از آنها قبلا شناخته شده و برخی دیگر تازه کشف شده اند – شامل تاسیسات گسترده نفت و گاز و سایت های بزرگ دفن زباله است. متان عامل تقریباً ۳۰ درصد افزایش دمای جهانی تا به امروز است.
بیل نلسون، مدیر ناسا در بیانیهای گفت: کاهش انتشار متان کلیدی برای محدود کردن گرمایش جهانی است.
این ابزار که هر ۹۰ دقیقه دور زمین از روی ایستگاه فضایی با ارتفاع حدود ۴۰۰ کیلومتر (۲۵۰ مایل) به دور زمین می چرخد، می تواند بخش های وسیعی از سیاره را به وسعت دهها کیلومتر اسکن کند و در عین حال بر مناطقی به کوچکی یک زمین فوتبال تمرکز کند.
این ابزار که طیفسنج تصویربرداری نامیده میشود، اساساً برای شناسایی ترکیب معدنی-غباری دمیده شده به جو زمین از بیابانها و سایر مناطق خشک ساخته شده، اما ثابت کرده است که در تشخیص انتشار گازهای متان هم مهارت دارد.
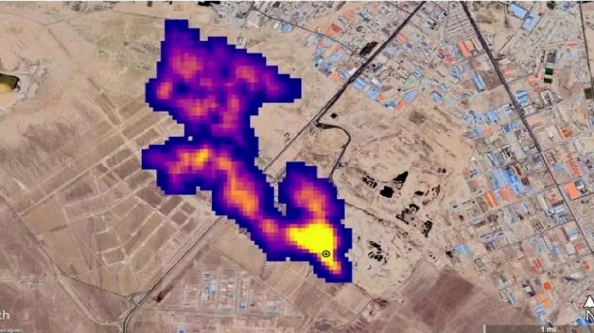
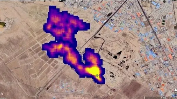
تودهای از گاز متان به طول نزدیک به «پنج کیلومتر» در جنوب تهران
تصویری ماهوارهای از ادارهٔ کل ملی هوانوردی و فضای آمریکا، ناسا، از تودهای از گاز متان به طول نزدیک به «پنج کیلومتر» در جنوب تهران؛ ناسا میگوید این ابر غولآسا مربوط به یکی از مکانهای دفع زباله کلانشهر تهران است.
انتشار گاز متان یکی از پیامدهای جانبی دفع زبالههای شهری به شیوه سنتی است. متان یکی از گازهای اصلی پدیده گلخانهای و گرمایش زمین محسوب میشود. سازمان ملل متحد پیشتر در گزارشی اعلام کرده بود که کاهش گاز متانِ حاصل از فعالیتهای انسانی میتواند خطرات ناشی از تغییرات آب و هوایی را کاهش دهد. ناسا تاکنون ۵۰ نقطه را به عنوان منشا انتشار گاز متان در جهان شناسایی کرده است، جنوب تهران یکی از این نقاط است.
ارسال نظر