رکنا: اگر دوست دارید بدانید هر چندوقت یکبار بالش خود را بشوییم؟ با ما همراه باشید.
رکنا: رییس مرکز سلامت محیط و کار وزارت بهداشت، افزایش بیماریهای تنفسی را با تغییرات آب و هوایی و اقلیم مرتبط دانست و گفت: بیماری های تنفسی جای سرطان ها را به عنوان دومین عامل بیماریها میگیرد.
رکنا: آلرژی فصل پاییز و راهکارهایی برای مقابله با آن را در این مطلب معرفی کرده ایم.
رکنا: دبیر ستاد ملی مقابله با پدیده گرد و غبار با بیان این که در سال 1401، مجموعا 270 میلیارد تومان بودجه برای مقابله با ریزگردها و آثار این پدیده روی شبکه برق در نظر گرفته شده است، گفت: ایران در…
رکنا: دبیر کارگروه اضطرار آلودگی هوای خوزستان از تعطیلی مدارس هشت شهرستان استان خوزستان و دانشگاههای اهواز خبر داد.
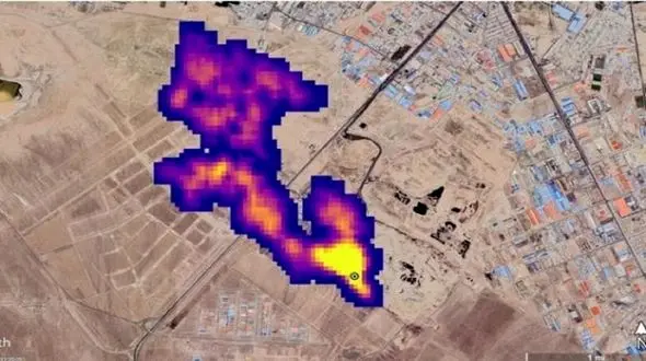
رکنا: آژانس فضایی ایالات متحده ابزاری ساخته که به کمک آن منتشرکنندههای گاز مخرب متان را میتوان از فضا تشخیص داد.
رکنا: اداره کل هواشناسی استان تهران نسبت به وزش باد شدید تا خیلی شدید، وقوع توفان لحظهای و خیزش گردوخاک بهویژه در نیمهجنوبی و غربی استان هشدار داد.
رکنا: معاون بودجه مرکز برنامه و بودجه سازمان حفاظت محیط زیست با بیان این که در سال 1401 هنوز اعتبارات ستاد ملی مقابله با گرد و غبار ابلاغ نشده است، گفت: سازمان محیط زیست برای این که بتواند سیاست های…
رکنا: بر اساس اعلام اداره کل هواشناسی استان تهران، وضعیت جوی این استان، احتمال نفوذ گرد و خاک از استانهای مجاور و کاهش کیفیت هوا بهویژه در غرب و نیمهجنوبی و رگبار باران و بارش برف در نیمهشمالی…
حوادث رکنا: رئیس مرکز ملی پیش بینی و مدیریت بحران مخاطرات وضع هوا از وزش گرد و غبار در استانهای مرزی غرب کشور خبر داد.
رکنا: طی سه روز آینده در در منطقه زابل در برخی ساعات وزش باد شدید گاهی گردوخاک و در برخی نقاط استانهای ایلام، کرمانشاه و خوزستان گاهی گردوخاک رقیق پیشبینی میشود.
رکنا: معاون اداره حفاظت محیط زیست شهرستان کازرون با اشاره به هجوم ریزگردها از تالاب خشکیده پریشان به آسمان کازرون گفت: اگر این بحران ادامه پیدا کند هوای این شهرستان در وضعیت بسیار ناسالم و خطرناکی…